磷肥传统法和料浆法的区别在哪?

奥普乐农业2025-11-21 14:1160 阅读25 赞

一、料浆法和传统法哪个种玉米更好

料浆法。1、传统工艺法生产磷铵主要是将经浓缩的湿法磷酸直接与氨中和对玉米种子进行浸润,而料浆法水溶性磷含量高,发芽率更高。2、采用等行距种植,传统法必须定期进行浇灌,而料浆法不用,会一次性将生长周期所需要的养分进行调配使用。

料浆法和传统法哪个种玉米更好

二、化肥生产传统法

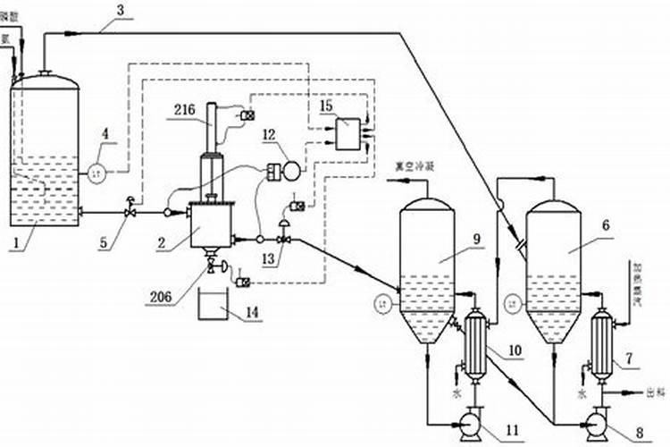
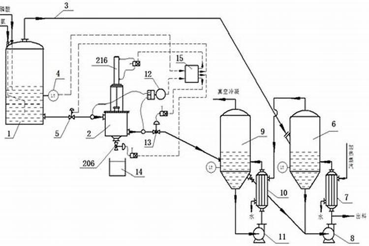
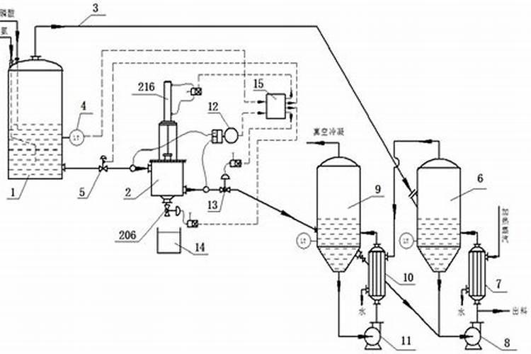
磷酸二铵和磷酸一铵的生产技术主要包括两种:料浆法与传统法。这两种技术的主要区别在于磷酸在与氨中和前是否进行了浓缩处理。采用经过浓缩的磷酸进行生产,即所谓的传统法工艺,能够显著提高磷酸的有效利用率,进而提升产品的品质。该工艺流程相对复杂,需要对磷酸进行预处理,包括浓缩、稀释等步骤,以确保与...

化肥生产传统法

三、二铵传统法和料浆法有什么区别

5、成本不同:传统法需要浓缩,因此对设备与工艺的要求高,成本高;料浆法磷铵能够利用中低品位磷矿生产低浓度的磷酸,工艺技术较成熟,设备材质要求较低,成本低。

四、什么是料浆法

磷酸二铵和磷酸一铵的生产有料浆法与传统法两种工艺技术。其实质区别主要就在于磷酸在与氨中和前是否浓缩。用经过浓缩后的磷酸生产的磷酸二铵和磷酸一铵,称之为“传统法”工艺;用没有经过浓缩的稀磷酸生产磷酸二铵和磷酸一铵,称之为“料浆法”工艺 ...

什么是料浆法

料浆浓缩法工艺生产磷酸一铵的优缺点是什么

料浆法磷铵的主要优点在于能够利用中低品位磷矿生产低浓度的磷酸,工艺技术较成熟,设备材质要求较低。但料浆法磷铵比传统法多了很多设备,且耗费很多蒸汽用于浓缩,在投资与运营成本上较高。料浆法磷铵大部分主要用于生产磷酸一铵。大规模生产磷酸二铵一般不采用该方法。

二胺料浆法还是传统法的好?!

传统法对磷矿石品位要求高,料浆法对磷矿石品位要求要低些 看含量吧,含量一样了区别不是很大

料浆法制磷铵简介

提高产品纯度和稳定性:料浆浓缩方式能更有效地控制水分,从而提高磷铵产品的纯度和稳定性。节能减排:这种方法能有效节能,减少能源消耗,从而降低了生产成本。意义:料浆法制磷铵工艺的发展为磷铵产业的可持续发展提供了新的可能,不仅解决了磷酸浓缩的挑战,还带来了一系列的工艺改进和经济效益。

GB102052009什么时候实施的?

粉状磷酸一铵方面,传统法水溶性磷占有效磷百分率有优等品的≥90%,一等品的≥85%调整为优等品的≥80%,一等品的≥75%、水分由优等品≤4.0,一等品≤5.0调整为现在的优等品≤3.0,一等品≤4.0;料浆法的传统法水溶性磷占有效磷百分率由原来的的优等品的≥90%,一等品的≥85%、合格品的≥...

常见的化肥生产工艺有哪些?

干粉物理团粒法同样采用物理手段进行肥料生产。与掺混法不同,此法使用粉状原料,根据预设配方进行投料,随后加入水或蒸汽,在滚筒或圆盘滚动的过程中形成复混颗粒。有时还会添加酸或液氨以促进造粒形成。这种工艺生产的肥料更为均匀,肥效也更稳定。第三:料浆法 料浆法利用磷酸或硫酸等酸类与液化氨...

热点